ГОСТ 13619-97 Профили прессованные прямоугольные фасонного зетового сечения из алюминия алюминиевых и магниевых сплавов Сортамент

Автор: | 17.02.2015

ГОСТ 13619-97

Группа В52


МЕЖГОСУДАРСТВЕННЫЙ СТАНДАРТ


ПРОФИЛИ ПРЕССОВАННЫЕ ПРЯМОУГОЛЬНЫЕ ФАСОННОГО

 ЗЕТОВОГО СЕЧЕНИЯ ИЗ АЛЮМИНИЯ, АЛЮМИНИЕВЫХ

И МАГНИЕВЫХ СПЛАВОВ

Сортамент

Extruded rectangular Z-section shapes of aluminium,

aluminium and magnesium alloys. Dimensions


ОКП 18 1140

МКС 77.140.90

Дата введения 1999-01-01

     

Предисловие

1  РАЗРАБОТАН Межгосударственным техническим комитетом МТК 297 “Материалы и полуфабрикаты из легких и специальных сплавов”, ОАО ”Всероссийский институт легких сплавов (ОАО ВИЛС)"

ВНЕСЕН  Госстандартом России

2  ПРИНЯТ Межгосударственным Советом по стандартизации, метрологии и сертификации (протокол N 12-97 от 21 ноября 1997 г.)

За  принятие проголосовали:




Наименование государства



Наименование национального органа по стандартизации


Азербайджанская Республика


Азгосстандарт


Республика Армения


Армгосстандарт


Республика Белоруссия


Госстандарт Белоруссии


Грузия


Грузстандарт


Республика Казахстан


Госстандарт Республики Казахстан


Киргизская Республика


Киргизстандарт


Республика Молдова


Молдовастандарт


Российская Федерация


Госстандарт России


Республика Таджикистан


Таджикгосстандарт


Туркменистан


Главная государственная инспекция Туркменистана


Республика Узбекистан


Узгосстандарт


Украина


Госстандарт Украины


3  Постановлением Государственного комитета Российской Федерации по стандартизации, метрологии и сертификации от 22 апреля 1998 г. N 136 межгосударственный стандарт ГОСТ 13619-97 введен в действие непосредственно в качестве государственного стандарта Российской Федерации с 1 января 1999 г.

4  ВЗАМЕН ГОСТ 13619-81

           

 

    1 ОБЛАСТЬ ПРИМЕНЕНИЯ

Настоящий  стандарт устанавливает сортамент прессованных прямоугольных профилей фасонного зетового сечения из алюминия, алюминиевых и магниевых сплавов, изготовленных методом горячего прессования.

    2 НОРМАТИВНЫЕ ССЫЛКИ

В  настоящем стандарте использованы ссылки на следующие стандарты:

ГОСТ  8617-81 Профили прессованные из алюминия и алюминиевых сплавов. Технические условия

ГОСТ  19657-84 Профили прессованные из магниевых сплавов. Технические условия

           

     

   3 ОСНОВНЫЕ ПАРАМЕТРЫ

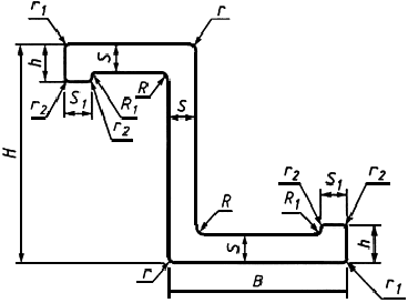
3.1  Номера профилей и размеры должны соответствовать приведенным на рисунке 1 и таблице 1.          

Рис. 1


 Таблица 1- Номера профилей, размеры и теоретическая масса
















Размеры, мм





  

Теоретическая масса 1 м сплава, кг


Номер профиля









Площадь сечения, см


Диаметр описанной окружности, мм


алюми- ниевого


магние- вого


450361


16


13


1,0


0,8


2,0


1,2


1,2


0,427


30


0,122



0,077


450362


16


13


1,3


0,8


2,0


1,2


1,2


0,534


30


0,152


0,096


450363


20


15


1,5


2,5


6,0


2,0


2,0


0,952


35


0,271


0,174


450364


25


20


1,5


2,5


7,0


2,0


2,0


1,227


46


0,350


0,221


450365


25


20


1,6


2,5


7,0


2,5


1,2


1,264


46


0,360


0,228


450366


25


20


1,8


3,0


7,0


2,0


2,0


1,432


46


0,408


0,258


450367


25


20


2,0


3,0


7,0


2,5


2,5


1,554


46


0,443


0,280


450368


29


21


1,5


1,6


5,0


2,4


2,4


1,176


50


0,335


0,212


450369


30


25


2,0


3,0


7,0


2,5


2,5


1,854


57


0,528


0,334


450370


32


22


1,8


1,8


5,0


2,4


2,4


1,461


53


0,416


0,263


450371


35


30


2,0


3,0


8,0


2,5


2,5


2,214


68


0,631


0,400


450382


40


35


4,0


2,5


10,0


4,0


4,0


4,000


80


1,140


0,720


450372


60


23


1,8


1,8


9,0


2,0


2,0


2,137


75


0,609


0,385


450373


60


23


1,8


1,8


10,0


3,0


3,0


2,216


75


0,631


0,400


450374


70


20


1,5


1,5


8,0


5,0


5,0


1,652


80


0,471


0,297


450375


140


60


6,0


14,0


20,0


2,0


2,0


18,800


181


5,358


3,384




Примечания



1 Радиусы притупления острых кромок , , должны соответствовать требованиям ГОСТ 8617, ГОСТ 19657.



2 Допускается изготовление профилей с радиусом , равным .




           

3.2  Теоретическая масса 1 м профиля из алюминиевых сплавов вычислена по номинальным размерам при плотности 2,85 г/см, что соответствует плотности алюминиевого сплава марки В95.

Теоретическая  масса 1 м профиля из магниевых сплавов вычислена по номинальным размерам при плотности 1,80 г/см, что соответствует плотности магниевого сплава марки МА14.

   

  

3.3  Переводные коэффициенты для вычисления приближений теоретической массы 1 м профиля из алюминиевых и магниевых сплавов приведены в приложениях А и Б.

3.4  Номера профилей, соответствующие ранее действовавшим обозначениям, приведены в приложении В.

 ПРИЛОЖЕНИЕ А

(справочное)

ПЕРЕВОДНЫЕ КОЭФФИЦИЕНТЫ ДЛЯ ВЫЧИСЛЕНИЯ ПРИБЛИЖЕННОЙ ТЕОРЕТИЧЕСКОЙ МАССЫ 1 М ПРОФИЛЯ ИЗ АЛЮМИНИЯ И АЛЮМИНИЕВЫХ СПЛАВОВ




Для алюминия всех марок


— 0,950


Для сплава марки


АМц


— 0,958


То же


АМцС


— 0,958


АМг2


— 0,940


АМгЗ


— 0,937


АМг5


— 0,930


Амг6


— 0,926


1561


— 0,930


Д1


— 0,982


Д16


— 0,976


Д16ч


— 0,976


Д19ч


— 0,968


Д20


— 0,996


АВ


— 0,947


ВАД1


— 0,968


К 48-2


— 0,972


К 48-2пч


— 0,972


АД31


— 0,950


АД33


— 0,951


АД35


— 0,954


1915


— 0,972


1920


— 0,954


1925


— 0,972


1935


— 0,977


1985пч


— 0,948


1980


— 0,968


ВД1


— 0,982


АВД1-1


— 0,982


АКМ


— 0,970


М40


— 0,965


АК4


— 0,970


АК6


— 0,962


АД31Е


— 0,950


АК4-1


— 0,982


АК4-1ч


— 0,982


ВД17


— 0,965


1161


— 0,972


1163


— 0,975


1973


— 1,000


1420


— 0,867


     

     

ПРИЛОЖЕНИЕ Б

(справочное)

ПЕРЕВОДНЫЕ КОЭФФИЦИЕНТЫ ДЛЯ ВЫЧИСЛЕНИЯ ПРИБЛИЖЕННОЙ ТЕОРЕТИЧЕСКОЙ МАССЫ 1 М ПРОФИЛЯ ИЗ МАГНИЕВЫХ СПЛАВОВ




Для сплава марки


МА1


— 0,978


То же


МА2


— 0,989


МА2-1


— 0,990


МА2-1пч


— 0,990


МА8


— 0,989


МА12


— 0,989


     

      

ПРИЛОЖЕНИЕ В

(справочное)

СООТВЕТСТВИЕ НОМЕРОВ ПРОФИЛЕЙ РАНЕЕ ДЕЙСТВОВАВШИМ ОБОЗНАЧЕНИЯМ





Номер профиля



Обозначение профиля по каталогу 1966 г.



Обозначение профиля по чертежам


450361


П510-2


ПР104-10


450362


П510-4


ПР104-6


450363


П510-6


ПР104-1


450364


П510-8


ПР104-2


450365


П510-10


ПП51-1, ПС157


450366


П510-12


ПР104-3


450367


П510-14


ПР104-4


450368


П510-16


ПК-210-1, ПП51-5


450369


П510-18


ПР104-5


450370


П510-20


ПК210-2, ПП51-6, ПС157-2


450371


П510-22


ПР104-11


450372


П510-23


ПС885-396, ПК210-3


450373


П510-24


С54А


450374


П512


ПК210-4


450375


   


ПК17512


450382


   


ПК18459


     

     

     

Текст документа сверен по:

официальное издание

М.: ИПК Издательство стандартов, 1998

Предоставлено компанией .